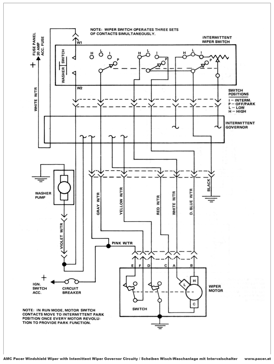
Bei der maximierung der bilder kann es zu längeren Ladezeiten kommen. Bitte um Geduld, immerhin sind die Schaltpläne hoch aufgelöst und bis zu 800kB groß.

Per Click maximieren Per Click maximieren Per Click maximieren Per Click maximieren

Gesamt-
Stromlaufplan

Scheibenwischer

Rally Package

Tacho